Chapter 2
Generator Sets
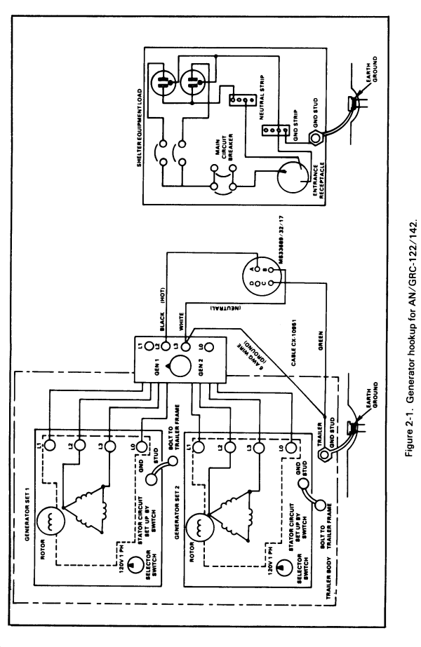
Section I. Generator Set 10 kW (PU-619)
Installation Procedures


Generator Set 10 kW (PU-619)
Prestart Procedures


Generator Set 10 kW (PU-619)
Starting Procedures

Generator Set 10 kW (PU-619)
Stopping Procedures

Section II. Generator Set 5 kW (PU-620)
Prestart Procedures


Generator Set 5 kW (PU-620)
Starting Procedures


Generator Set 5 kW (PU-620)
Stopping Procedures


Section III. Generator Set 3 kW (MEP-026A)
Installation Procedures


Generator Set 3 kW (MEP-026A)
Prestart Procedures


Generator Set 3 kW (MEP-026A)
Electrical Starting Procedures


Generator Set 3 kW (MEP-026A)
Manual Starting Procedures


Generator Set 3 kW (MEP-026A)
Stopping Procedures


|
NEWSLETTER
|
| Join the GlobalSecurity.org mailing list |
|
|
|


